Springe auf Hauptinhalt Springe auf Hauptmenü Springe auf SiteSearch
Die Schwimmbadinstallation

Technik hinter Kulissen

Da Schwimmbadwasser ein guter Überträger von Mikroorganismen ist und jeder Badende mehr oder weniger Bakterien, Viren, Pilze und sonstige Mikroorganismen in das Badewasser abgibt, muss es so behandelt werden, dass die Infektionsgefahr beherrscht werden kann. Dies erfolgt über die technische Badewasser-Aufbereitung. Anlagen zur Badewasser-Aufbereitung sollten, insbesondere bei anspruchsvollen Projekten, nur von erfahrenen Fachingenieuren oder entsprechend spezialisierten Fachfirmen projektiert werden. Zu deren Aufgaben gehört die Anfertigung eines Rohrleitungsschemas mit Dimensionierungsangaben und im besonderen Fall Hinweisen auf das zu verwendende Material. Das gilt für öffentliche als auch für private Schwimmbäder. Aufgabe des Installateurs ist es dann, im Rahmen des Gesamtprojektes die projektierte Anlage fachgerecht zu installieren. Davon ist in hohem Maße die bestimmungsgemäße Funktion abhängig.

Auswahl des geeigneten Materials

Das Wasser in Schwimm- und Badebecken ist bedingt durch die im Wasser gelösten Gase und Salze stark korrosiv. Das Kalk-Kohlensäure-Gleichgewicht wird im Regelfalle stets unterschritten. Wassertemperaturen (bei Warmsprudelbecken bis 36 °C) beeinflussen das Korrosionsverhalten ebenfalls. Auch Bedienungsfehler, wie zu hohe Dosierung von Chlor oder Korrosionsschutzmittel können nicht völlig ausgeschlossen werden. Folglich sind für die Schwimmbadinstallation nur hochkorrosionsbeständige Werkstoffe geeignet. Da im Allgemeinen keine Temperaturen über 40 °C auftreten und die im Rohrleitungsnetz herrschenden Drücke selten über 2,5 bar liegen, stellen sich keine unlösbaren Probleme für den Einsatz von Kunststoffrohren. Dafür kommt nur PVCh, PE-HD oder PP in Frage. Die Druckstufe PN 10 sollte jedoch auch aus Stabilitätsgründen nicht unterschritten werden. In jedem Falle ist auch zu prüfen, ob bei Unterbrechung des Volumenstromes die Wärmezufuhr zum Badewasserheizer automatisch und sofort unterbrochen wird, da sonst die Anschlüsse am Heizer undicht werden, was hohe Folgeschäden verursachen kann. Für Aufbereitungsanlagen mit Ozon-Stufe ist ausschließlich hochwertiges, vor allem aber starkwandiges PVC Rohr, PN 16 Reihe 6, zu verwenden. Polyethylen ist nicht ozonbeständig! Ozon greift nahezu alle Materialien an. Nur wenige Stoffe widerstehen der Oxidationskraft des Ozons. Als Material für Dichtungen kommt nur hochwertiges EPDM in Betracht. Für Anschluss- und Übergangsverschraubungen kann im Regelfall Messing zum Einsatz kommen, jedoch nur an dauerhaft zugänglichen Stellen um einen eventuell erforderlichen späteren Austausch zu ermöglichen. Bei einer gut und richtig projektierten Anlage bleibt die Installation zugänglich! Geeignete Absperrorgane sollten vor und hinter den Anlagenkomponenten installiert werden, damit während des Betriebes eine Feineinstellung und eine problemlose Wartung (Austausch) möglich ist. Für Solebäder ist Messing völlig ungeeignet. Auch Rotguss RG 5 ist unzureichend. Hierbei kommt für Übergänge und Anschlüsse nur RG 10 oder besser GBZ 10 in Frage. Am besten verwendet man, wo immer möglich, geeignete Wanddurchführungen aus Kunststoff. Für Solebäder können wegen des hohen Chloridgehaltes nur hochwertige Edelstähle wie 1.4565, 1. 4529 oder 1. 45 47 und solewasserbeständige Pumpen zum Einsatz kommen.

Flockungs-ph-Korrektur und Desinfektionsmittel

Die Dosierung muss im Strömungsbereich der Rohrleitung liegen. Besonders bei großen Nennweiten ist dazu der Einsatz von T-Stücken ungeeignet, da durch den Einsatz mehrerer Reduzierungen zur Erreichung einer kleineren Nennweite dann die Einspeisestelle in einem nicht- oder ungenügend durchströmten Leitungsbereich liegt. Der Einsatz von PVCh-Rohren bietet hierzu die Möglichkeit an Stellen mit doppelter Wandstärke (Verbindungsteile) Rohr oder Muffen einzukleben. Es gibt Hersteller von Verbindungsteilen für PE-HD-Rohre die auch für großvolumige Rohrleitungen reduzierte Abgänge in allen Dimensionen anbieten.

Dimensionierung der Rohrleitungen

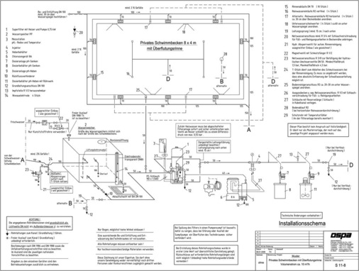
Wie bereits erwähnt, sollte man die Dimensionierung, wenn immer möglich, dem Fachplaner überlassen. Wer selbst dimensionieren muss, kann das DVGW Regelwerk Arbeitsblatt W 327 zu Hilfe nehmen und wie bei der Hauswasserinstallation die maximale Fließgeschwindigkeit von max. 2 m/s, bei Saugleitungen max. 1,5 m/s zu Grunde legen. Nur bei Dimensionen über DN 125 ist eine etwas höhere Fließgeschwindigkeit akzeptabel. Die Rohrleitungswiderstände müssen so gering wie möglich gehalten werden, denn zur Überbrückung höherer Rohrleitungswiderstände werden größere Förderhöhen der Umwälzpumpe benötigt und damit der Energieverbrauch erhöht. Ein zu hoher Rohrleitungswiderstand kann zusätzlich eine Verschlechterung der Beckenhydraulik zur Folge haben und somit die Funktion der Gesamtanlage deutlich verschlechtern. Für Richtungsänderungen sind ausschließlich Bögen, möglichst keine Winkel, zu verwenden. Luftsäcke in der Saugleitung müssen unbedingt vermieden werden. Vor dem Anschluss an die Armaturen müssen alle Rohrleitungen gespült werden. Bei Becken mit Überflutungsrinne ist die Sammelleitung für das Schwallwasser vom Fachplaner so zu dimensionieren, dass ein Füllungsgrad der Leitung von 70% nicht überschritten wird. Nur so ist in allen Betriebszuständen der Ablauf in den Schwallwasserbehälter ohne Stauungen und Gurgelgeräuschen möglich.

Rohrleitungen müssen absolut dicht sein

Auch die kleinste Undichtigkeit hat fatale Folgen! Schwimmbad-Umwälzpumpen sind wegen der hier erforderlichen Schmutz-Unempfindlichkeit nicht allzu hoch verdichtet. Das Selbstansauge-Vermögen wird durch die Wasservorlage im angebauten Vorsiebtopf erreicht. Ist die Saugleitung undicht, zeigen sich schon bei der Inbetriebnahme enorme Probleme. Gelangt Luft in den Filter, wird im Gefolge von Luftblasen Schmutz mitgerissen und somit das Beckenwasser wieder verunreinigt. Auch die Druckleitung muss absolut dicht sein. Ein intermittierender Betrieb, im privaten Bäderbereich die Regel, funktioniert besonders, wenn die Filteranlage geringfügig über dem Niveau des Beckenwasserspiegels aufgestellt ist, auch bei kleinsten Undichtigkeiten nicht mehr. Bei jedem Einschalten der Aufbereitungsanlage würde die Pumpe nicht mehr selbst ansaugen, zumindest aber würde Luft in den Filter gelangen. Dadurch wird das Filterbett aufgewirbelt, wodurch wiederum zurückgehaltener Schmutz in das Schwimm- oder Badebecken gelangt. Deshalb ist bei der Rohrleitungsinstallation für das Schwimmbad stets mit größter Sorgfalt zu arbeiten. Eine Dichtheitsprüfung ist unverzichtbar.

Füllwassernachspeisung und Abwasserleitungen

Dass die Füllwassernachspeisung im offenen Zulauf gemäß DIN EN 1717 zu erfolgen hat, dürfte eine Selbstverständlichkeit sein. Dringend erforderlich ist jedoch der Hinweis auf die richtige Materialauswahl für die Leitung zum Frischwasserzulauf. Die durch Verdunstung, Verschleppung und Filterspülung entstandenen Wasserverluste werden im Regelfalle automatisch über elektronisch gesteuerte Niveauregler, manchmal auch über Schwimmerventile ergänzt. Für diese Leitung sollte grundsätzlich nur Kunststoff-Rohr zum Einsatz kommen. Die Verwendung von verzinktem- oder Kupferrohr war und ist leider oft die Ursache von teuren Reklamationen. Deshalb nur Kunststoffrohre verwenden und den Anschluss am Trinkwassernetz nicht hinter korrosionsgefährdeten und immer vor ­einer eventuellen Einspeisung von Korrosionsschutzmittel vornehmen. Phosphat und Silikate sind Nährstoffe für Algen und Mikroorganismen und haben folglich im Schwimmbadwasser nichts zu suchen.

Bei der Verlegung und Ausführung von Abwasserleitungen sind die EU Norm EN 12056 Teil 1-5 und DIN 1986 zu beachten. Bei der Dimensionierung ist eine rückstaufreie Ableitung des Filterspülwassers sicherzustellen. Ein Rückfluss von Abwasser in den Badewasserkreislauf muss absolut ausgeschlossen sein.

Bei Badewasseraufbereitungsanlagen, die sorgfältig konstruiert, gefertigt, geplant, installiert und betrieben werden, handelt es sich um keine Massen- oder Stangenware, sondern um eine komplexe und abgestimmte Anlagentechnik. Erst die individuelle Beratung, die Qualität der Produkte und die fachliche Qualifikation des ausführenden Betriebes stellen sicher, dass das Ziel – eine gleichbleibende gute und hygienisch einwandfreie Badewasserqualität – erreicht wird.

Schwimmbadinstallation: Das Wichtigste in Kürze

• Auswahl des richtigen Materials für die Rohrleitungen und Anschlussteile unter Berücksichtigung der chemischen Beständigkeit sowie der auftretenden Temperaturen und Drücke.

• Fachgerechte Verlegung des Materials durch den geschulten Installateur. Absolute Dichtigkeit aller Leitungen. Luftsäcke in der Saugleitung vermeiden.

• Die Rohrleitungs-Dimensionierung am besten dem erfahrenen Fachplaner überlassen. Hohe Rohrleitungswiderstände vermeiden.

• Für die Frischwasserzuleitung nur Kunststoffrohre verwenden. Die Vorschriften nach Trinkwasser-DIN EN 1717 beachten.

Weitere Informationen

Unser Autor Otto Knischou­rek ist Installateurmeister und Schwimmbad-Experte. Er war lange Jahre als Technischer Verkaufsleiter der Ospa-Schwimmbadtechnik tätig. 73525 Schwäbisch-Gmünd, Telefon (0 71 71) 3 08 78, E-Mail: otto@knischourek.de

Tags