Springe auf Hauptinhalt Springe auf Hauptmenü Springe auf SiteSearch

Störungsfreier Anlagenbetrieb

Das primäre Aufgabengebiet einer Druckhaltung ist es, den Druck in der Anlage jederzeit und überall in bestimmten Grenzen zu halten. Hierdurch werden Unterdruck und Kavitation vermieden sowie maximal zulässige Drücke nicht überschritten. Dafür muss das Druckhaltungssystem genügend Volumen zur Kompensation des Ausdehnungswassers infolge von Temperaturschwankungen zur Verfügung stellen, was sich nur durch eine individuelle und anlagenspezifische Auswahl und Auslegung der jeweiligen Lösung sicherstellen lässt.

Darüber hinaus ist eine gewisse Menge für systembedingte Wasserverluste vorzuhalten, die durch Wasserdampfdiffusion, Kleinstleckagen oder auch bei Reparatur- und Wartungsarbeiten gleichermaßen auftreten können. Worauf bei der Volumendimensionierung in der Druckhaltung geachtet werden sollte, erläutert der separate Infokasten.

Hydraulische Einbindung

Zu den weiteren Faktoren, die für eine einwandfrei arbeitende Druckhaltung sorgen, gehört deren hydraulische Einbindung. Grundsätzlich ist die sogenannte Saugdruckhaltung zu bevorzugen, die demzufolge schätzungsweise in 90 % aller Anlagen zum Einsatz kommt. Hier wird die Druckhaltung im Rücklauf auf der Saugseite der Umwälzpumpe installiert. Der Arbeitsdruck des Systems liegt nahezu vollständig oberhalb des Ruhedrucks, was bei laufender Umwälzpumpe eine Unterdruckbildung am Hochpunkt der Anlage ausschließt ( Bild 1 ). Daher gilt die Saugdruckhaltung als besonders sicher und die Methode der Wahl.

Eine weitere Einbindemöglichkeit bietet die Nach- bzw. Enddruckhaltung. Sie wird vor allem als Lösung für Sonderfälle eingesetzt, in denen die Druckbelastung möglichst niedrig zu halten ist, beispielsweise für Solaranlagen oder in Altanlagen. Die Einbindung erfolgt hier auf der Druckseite der Umwälzpumpe, weshalb zur Vermeidung von Unterdruck stets eine detaillierte Druckverlaufsberechnung empfohlen wird.

Überdies gibt es die vorwiegend in Großanlagen und im Fernwärmebereich verwendete Mittendruckhaltung, die mithilfe einer Analogiestrecke flexibel zwischen Saug- und Nachdruckhaltung variieren kann. Hiermit lassen sich komplizierte hydraulische Verhältnisse beherrschen, was allerdings einen höheren Konstruktionsaufwand erfordert.

Statisch oder dynamisch?

Für Anwendungen im kleinen und mittleren Leistungsbereich und damit Heizungsanlagen bis 300 kW bzw. mit Drücken von bis zu 3 bar wird am häufigsten die statische Druckhaltung eingesetzt. Es handelt sich hier um Membrandruckausdehnungsgefäße (MAG), die ohne Fremdenergie das Ausdehnungswasser mithilfe eines durch eine Gummimembran (Halbmembran oder Vollmembran, auch Blase genannt) getrennten Gaspolsters ausgleichen.

Allerdings nutzt ein MAG für die Wasseraufnahme in der Regel nur etwa 30 % seines Nennvolumens, wodurch ab einer gewissen Anlagengröße aus Kosten- und Platzgründen die dynamische Druckhaltung bevorzugt wird. Dies gilt ebenso bei Anlagen, die sehr konstante Druckverhältnisse benötigen.

Im Gegensatz zu Membrandruckausdehnungsgefäßen arbeitet die dynamische Druckhaltung mit Fremdenergie. Auf dem Markt sind in diesem Bereich Anlagen erhältlich, die entweder mit Kompressoren oder mit Pumpen gesteuert werden. Der Einsatz einer Kompressordruckhaltung erfolgt vor allem dort, wo Kompaktheit und Präzision gefragt sind. Der Anwendungsbereich liegt vorrangig bei Anlagen bis 800 kW bzw. Nenndrücken von bis zu 6 bar.

Durch die natürliche Elastizität des Luftpolsters kann der Druck bis auf ± 0,1 bar konstant gehalten werden. Selbst bei Stromausfall bleibt die Kompressordruckhaltung weitestgehend arbeitsfähig. Das Nennvolumen des Ausdehnungsgefäßes kann dabei fast vollständig zur Wasseraufnahme genutzt werden.

Die Pumpendruckhaltung gewährleistet ebenfalls einen konstanten Anlagendruck mit einer hohen Präzision von ± 0,2 bar ( Bild 2 ). Eingesetzt werden die Systeme überwiegend in Großanlagen, in denen die Leistung der Kompressordruckhaltung nicht ausreicht, oder im mittleren Leistungsbereich als Kombigerät mit Nachspeisung und Entgasung. Zum Schutz der Pumpe gegen Trockenlauf kann das Nennvolumen des Ausdehnungsgefäßes allerdings nicht vollständig, sondern nur zu ca. 90 % genutzt werden. Darüber hinaus ist bei Stromausfall ein Notbetrieb als MAG nicht möglich.

Kompakte Multifunktionslösungen

Moderne Druckhaltungssysteme bieten eine Reihe von Zusatzfunktionen. Vor allem im mittleren Leistungsbereich werden gerne pumpengesteuerte Multifunktionslösungen eingesetzt, die neben der präzisen Druckhaltung unter anderem auch nachspeisen und entgasen. Denn auch in geschlossenen Systemen findet ein Gaseintrag bzw. eine Gasbildung durch Befüllen, Nachspeisen, Diffusionsvorgänge oder chemische Reaktionen statt, was negative Auswirkungen auf den Anlagenbetrieb und die Wärmeversorgung haben kann.

Mit jedem Liter Füll- oder Nachspeisewasser etwa gelangen ca. 22 ml Luft und damit vor allem Stickstoff und Sauerstoff in die Heizungsanlage. Stickstoffanreicherungen werden beim Aufheizen freigesetzt, was zu klassischen Problemen wie gluckernden Heizkörpern oder Zirkulationsstörungen führt. Der im Wasser enthaltene Sauerstoff wiederum baut sich durch Korrosion ab, die die sogenannte Rohrerosion und damit Materialschäden verursacht. Gleichzeitig gelangen Ablagerungen von Rost und Magnetit in den Heizwasserkreislauf. Die Folgen sind ein reduzierter Wärmeübergang sowie teilweise erhebliche Schäden an Umwälzpumpen, Thermostatventilen oder auch Heizkesseln.

Um Zirkulationsstörungen, Korrosion und Erosion wirksam zu vermeiden, sollten Gase aus geschlossenen Systemen gezielt über geeignete Abscheider und Entgaser abgeführt werden. Ist die Integration eines separaten Entgasungssystems beispielsweise aufgrund beengter Platzverhältnisse nicht möglich, lässt sich mit den bereits genannten Multifunktionslösungen ein gas- und störungsfreier Anlagenbetrieb sicherstellen.

Das System Transfero TV Connect etwa kombiniert Pumpendruckhaltung und Vakuum-Cyclone-Entgasung in einem Gerät. Hier wird in parallel verlaufenden Prozessen der Anlagendruck mit hoher Präzision konstant gehalten und gleichzeitig das Anlagenwasser auf sehr effiziente Weise von gelösten Gasen freigehalten.

Ausschlaggebend für den hohen Entgasungsgrad ist die Cyclone-Technologie in Verbindung mit einer speziellen Konstruktion aus zwei nachgeschalteten Behältern. Sobald das System mithilfe einer Eco-Automatikfunktion gelöste Gase im Anlagenwasser erkennt, wird dieses im ersten Entgasungsgefäß unter Vakuum in Rotation versetzt. Daraufhin sammeln sich die Gasbläschen zügig in der Mitte des entstandenen Wasserwirbels und formen sich zu größeren Blasen, die dann direkt in den zweiten Behälter geleitet und von dort aus abgeführt werden können. Diese Vorgehensweise bewirkt eine wesentlich höhere Abscheiderate als die gängige Vakuum-Sprühentgasung in einem Behälter.

Das Nachspeisewasser wird ebenfalls direkt in den Vakuum-Cyclone-Entgaser geleitet und dadurch beinahe zu 100 % entgast. Auf diese Weise gelangen auch beim Nachspeisen keine Gase in das Anlagenwasser. Zur Verfügung stehen überdies optionale Enthärtungs- oder Entsalzungsmodule mit Überwachung und Ansteuerung der Wasseraufbereitung. Eine aus besonders sauerstoff- und gasdichtem Butylgummi gefertigte Blase im Ausdehnungsgefäß schützt das System zusätzlich.

Datenkommunikation und Fernsteuerung

Des Weiteren bieten moderne Druckhaltungssysteme umfangreiche Möglichkeiten zum Datenaustausch und zur Anlagenüberwachung ( Bild 4 ). Die Systeme der Marke IMI Pneumatex etwa lassen sich über die serienmäßig integrierte BrainCube-Connect-Steuerung in Echtzeit von jedem internetfähigen Gerät aus über eine webbasierte Benutzeroberfläche bedienen und überwachen. Sobald die Druckhaltestation mit dem Internet verbunden ist, wird eine sichere Verbindung zum Webserver des Herstellers aufgebaut. Eine Steuerung ohne Internetzugang über ein internes Serverinterface ist ebenfalls möglich.

Sämtliche Steuerungs- und Analysefunktionen sind dabei per Fernzugriff genauso nutzbar wie direkt vor der Anlage stehend. In Echtzeit werden dann sowohl die relevanten Anlagenparameter – etwa Systemdruck und Wasserinhalt des Ausdehnungsgefäßes – als auch die aktuellen Betriebszustände der einzelnen Komponenten – Pumpen, Kompressoren, Ventile etc. – angezeigt. Die direkte Steuerung erfolgt intuitiv über eine Livedarstellung des Farb-Touchdisplays ( Bild 5 ). Auf diese Weise können detaillierte Anlageanalysen, Fehlersuche oder sogar Inbetriebnahme und Wartung aus der Ferne erfolgen und dadurch Zeitaufwand und Kosten deutlich reduziert werden.

Darüber hinaus ist es möglich, die Steuerung über die Modbus-fähigen RS-485- und Ethernet-Schnittstellen nahtlos in die Gebäudeleittechnik einzubinden. Eine zusätzliche USB-Schnittstelle stellt zudem eine zuverlässige und schnelle Verbindung für Datendownloads und Softwareupdates vor Ort sicher. Hierüber können etwa im Fall einer Funktionsstörung schnell und einfach Log-Files ausgelesen und dem Kundendienst übermittelt werden, um eine zügige Problemanalyse und -behebung einzuleiten.

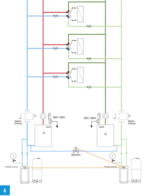
Druckhaltung bei Wärme-Kälte- Wechsellastsystemen

Ihre Vorteile spielen moderne Druckhaltestationen mit umfangreichen Kommunikationsmöglichkeiten vor allem in größeren und komplexeren Anlagen aus. Bei sogenannten Wärme-Kälte-Wechsellastsystemen sind sie inzwischen sogar unverzichtbar. Wärme-Kälte-Wechsellastsysteme werden immer häufiger im Objektbereich eingesetzt – beispielsweise in Verbindung mit Konvektoren – und können gleichermaßen heizen und kühlen.

Dabei verfügt sowohl die wärmeerzeugende Anlage als auch das Kältesystem über eine eigene Druckhaltung. Sind beide Stationen nicht miteinander vernetzt, wird unweigerlich das Wasser über die gemeinsamen Verbraucher nach und nach von der Kälteanlage in das Heizungssystem fließen, bis das Ausdehnungsgefäß auf der Wärmeseite überfüllt oder auf der Kälteseite komplett leer ist.

Eine zuverlässige Lösung bietet hier eine hydraulische Verbindungsleitung mit Motorventil, über die das Wasser aus dem Wärmesystem kontrolliert zurückgeführt wird ( Bild 6 ). Voraussetzung hierfür ist, dass die beiden Druckhaltestationen untereinander und mit dem Systemverbindungsventil in der Zusatzleitung kommunizieren können.

Auf diese Weise arbeitet die Druckhaltung im Kältesystem so lange, bis das Ausdehnungsgefäß fast leer ist. Dann öffnet sich das Ventil automatisch und die Anlage wechselt in den Level-Control-Betrieb (Volumenausgleich), bis der gewünschte Füllstand im Ausdehnungsgefäß auf der Kälteseite wieder erreicht ist.

www.imi-hydronic.com

Info

Ausdehnungsvolumen und Wasserreserve

Wesentlich für eine korrekte Dimensionierung der Druckhaltung ist die Kenntnis des im Betrieb der Anlage maximal auftretenden Ausdehnungsvolumens (V e ). Dieses steht in direktem Zusammenhang mit dem Anlagenvolumen (V s ) und den hier auftretenden Minimal- und Maximaltemperaturen, die den Ausdehnungskoeffizienten definieren:

V e = V s * e (t min , t max ).

Das Anlagenvolumen kann als Funktion der Heizleistung (QN) abgeschätzt werden: V s =f(QN). Wärmespeicher sind mit ihren individuellen Volumina und Min-Max-Temperaturen zusätzlich zu berücksichtigen.

Darüber hinaus muss eine Reserve für systembedingte Wasserverluste vorgehalten werden. Die DIN EN 12828 (Heizungsanlagen in Gebäuden – Planung von Warmwasser-Heizungsanlagen) sowie die VDI-Richtlinie 4708-1 (Druckhaltung, Entlüftung, Entgasung) schreiben hierfür mindestens 0,5 % vom Anlagenvolumen vor, jedoch mindestens 3 l.

Neben der reinen Volumenbestimmung ist auch die Betrachtung des Volumenstroms (Ausdehnungsgeschwindigkeit) während des Aufheizvorgangs von Bedeutung, denn dieser ist entscheidend für die Dimensionierung der Ausdehnungsleitung.

Prinzipiell muss vermieden werden, dass das Sicherheitsventil der Anlage während des Aufheizens anspricht, weil ein zu hoher Staudruck in Richtung Druckhaltung entstanden ist. Üblicherweise werden Ausdehnungsleitungen mit einem Gesamtdruckverlust von 5 kPa ausgelegt.