Springe auf Hauptinhalt Springe auf Hauptmenü Springe auf SiteSearch
Kopplung von Wärmepumpen und Solarthermie

Wie die beiden zum starken Gespann werden

Eine Vielzahl von Kombinationsmöglichkeiten gibt es für Wärmepumpen und Solarthermie. Sie unterscheiden sich vor allem in der Art der Einkopplung der solaren Erträge. Eine wichtige Frage lautet, mit welchen Anlagenvarianten die höchsten Jahresarbeitszahlen zu erreichen sind.

Anhand eines mit dem Fraunhofer Institut entwickelten Simulationsmodells hat Bosch Thermotechnik Wärmepumpen/Solar-Lösungen untersucht. Die nachfolgende Betrachtung beschränkt sich auf gängige Luft/Wasser-Wärmepumpen, die in den Bildern und den Tabellen mit „L/W“ abgekürzt werden, und Sole/Wasser-Wärmepumpen mit der Wärmequelle Erdreich, Kürzel „S/W“. Für beide wurden drei Kombinationsmöglichkeiten mit Solaranlagen untersucht: direkte Solareinbindung, Quellenanhebung und direkte Solareinbindung mit Quellenanhebung.

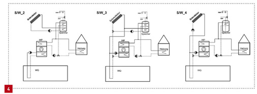
Bei der Anbindung zur reinen Trinkwassererwärmung, der so genannten direkten Kopplung, übernimmt die Solaranlage – so weit möglich – die Trinkwassererwärmung und die Wärmepumpe ergänzt die Wärmeversorgung, wenn nicht genügend Sonnenenergie zur Verfügung steht oder Heizungsenergie gebraucht wird. In weiten Teilen des Sommers kann bei guter Auslegung der Anlage die Wärmepumpe ausgeschaltet bleiben, Systemvarianten L/W_2 und S/W_2 in Bild 4 und 5.

Das Erdreich lässt sich auch als Speicher nutzen

Die zweite Variante untersucht das Potenzial der solaren Regeneration der Wärmepumpenquelle. Dabei wird die Sonnenenergie ausschließlich dafür verwendet, das Temperaturniveau der Wärmequelle anzuheben, Systemvarianten L/W_4 und S/W_4. Im Fall der Sole/Wasser-Wärmepumpe kann durch diese so genannte aktive Regeneration einer Auskühlung des Erdreiches und der damit verbundenen Senkung des zur Verfügung stehenden Temperaturniveaus entgegengewirkt werden. Dabei wird das Erdreich selbst als Speicher für die solare Energie genutzt. Letzteres funktioniert bei Luft/Wasser-Wärmepumpen natürlich nicht. Hier muss dem System ein weiterer Speicher hinzugefügt werden, der auf niedrigem Temperatur­niveau (4 bis 40 °C) arbeitet. Die Solaranlage kann dort Energie speichern, mit der die Temperatur der Wärmequelle Luft über einen Wärmetauscher bei Bedarf angehoben wird. Das reduziert die in der Heizperiode auf­tretende Leistungsminderung durch kalte Außentemperaturen bei Luft/Wasser-Wärmepumpen.

Der dritte Ansatz ist eine Kombination aus direkter Nutzung der Solarenergie zur Trinkwassererwärmung und Quellenanhebung, Systemvarianten L/W_3 und S/W_3.

Alle drei Systeme mit solarer Unterstützung wurden mit einem Referenzsystem ­ohne Solaranlage verglichen, Systemvarianten L/W_1 und S/W_1 in Bild 3. Das Verhalten der Luft/Wasser-Wärmepumpe verhält sich innerhalb der untersuchten Systemkombinationen dem der Sole/Wasser-Wärmepumpen sehr ähnlich. Deshalb beschränken sich die weiteren Ausführungen auf die vier Systeme mit der Sole/Wasser-Wärmepumpe.

Auswerten des Rechenmodells für ein Einfamilienhaus

Untersuchungsobjekt war ein Einfamilienhaus mit einem Gesamtverbrauch von jährlich 12000 kWh. Davon entfallen etwa 9500 kWh auf den Heizenergiebedarf und rund 2500 kWh auf die Trinkwassererwärmung. Die Sole/Wasser-Wärmepumpe hat eine Leistung von 5,9 kW. Von dem 750 Liter fassenden Frischwasserspeicher werden 300 Liter für den Trinkwasser-Bereitschaftsteil genutzt. Bei den Kombinationen mit rein solarer Trinkwassererwärmung sind zwei Sonnenkollektoren eingebaut, bei den Systemen mit Wärmequellenregeneration beziehungsweise -anhebung drei. Der zusätzliche Kollektor soll der Wärmequelle mehr überschüssige Energie zur Verfügung stellen. Die Wetterdaten entsprechen den Bedingungen der Region Bayern und Baden-Württemberg. Besonderes Augenmerk lag bei den Betrachtungen auf der energetischen Bilanzierung aller beteiligten Systemkomponenten sowie dem Systemverhalten mit seinen Schaltzyklen und Laufzeiten.

Beispielhaft wurden zwei Tage im April (6. und 7. April) beobachtet. Aufschluss über die Vorgänge im Speicher geben die Diagramme zum Speicherverhalten in Abbildung 6. Das Diagramm S/W_1 ist die Referenzanlage ­ohne Sonnenkollektor, S/W_2 die direkte Solareinbindung zur reinen Trinkwassererwärmung. Das Modell S/W_4 zeigt die aktive Regeneration – also die alleinige Anhebung der Wärmequellen-Temperatur – und S/W_3 die Mischform aus S/W_2 und S/W_4, also die Kombination aus solarer Trinkwassererwärmung und Quellenanhebung. Bei allen vier Varianten ist die Temperaturschichtung am Verlauf der blauen, grünen und roten Kurven deutlich erkennbar. Die blaue Kurve (T_Sp_uI) steht dabei für die untere Temperaturmessung auf 10 % der Speicherhöhe, die grüne (T_Sp_mI) für die mittlere auf 60 % und die rote (T_Sp_oI) für die obere Temperaturmessung auf 90 % der Speicherhöhe. Die Schaltzyklen der Wärmepumpe für die Trinkwas­ser­erwärmung sind am Temperaturverlauf des mittleren Fühlers, der durch die grüne Kurve dargestellt wird, erkennbar.

Bereitschaftsvolumen wird durch Temperaturfühler realisiert

Wird ein Speicher mit definiertem Bereitschaftsvolumen eingesetzt, muss die Wärmepumpe nicht zu jeder Zapfung in Betrieb gehen. Sie schaltet sich erst ein, wenn die Speichertemperatur am mittleren Speichertemperaturfühler 45 °C unterschreitet. Daraufhin wird die Temperatur des Bereitschaftsteils des Speichers innerhalb der folgenden 20 bis 30 Minuten auf 57 °C angehoben, bevor die Wärmepumpe abschaltet.

Die vielen über den Tag verteilten Zapfungen gemäß den Vorgaben des Zapfprofils (DIN EN 13203-2) führen nicht zu einem übermäßigen Takten. Die Wärmepumpe belädt mit vier bis fünf Schaltzyklen täglich den Trinkwasser-Bereitschaftsteil. Hier werden auch die Unterschiede der monovalenten Wärmepumpenanlage S/W_1 zu den Solarkopplungen am deutlichsten. Bei den Varianten mit reiner oder kombinierter solarer Trinkwassererwärmung, S/W_2 und S/W_3, erkennt man vor allem am zweiten, dem sonnigeren Tag, dass die Wärmepumpe zur Warmwasserbereitung nicht benötigt wird. Das spart elektrische Energie.

Bei der solaren Regeneration der Wärmequelle in S/W_4 sieht es anders aus. Obwohl die Solarkreispumpe, Kurve mp_Kol, sich an beiden Tagen im Dauerbetrieb befindet, belädt die Wärmepumpe den Speicher wie beim monoenergetischen System S/W_1. Grund ist die komplette Übergabe der Solarenergie an das Erdreich, was auch an den niedrigen Absorbertemperaturen T_abs erkennbar ist. ­Ohne Wärmepumpe ist sie so nicht nutzbar. Die Wärmepumpe muss also, wie beim System ohne Solarunterstützung, die Trinkwas­ser­erwärmung alleine übernehmen und hat deshalb auch ähnliche Schaltzeiten. Das geht auch aus Bild 6 hervor. Es zeigt, wie sich die Energieflüsse an den zwei dargestellten Tagen in den Systemen unterscheiden. Besonders auffällig ist der hohe Solarertrag, der durch den reinen Erdreichbetrieb bei S/W_4 möglich ist. Die elektrische Energieeinsparung des Kompressors – und damit auch die Wirkungsgradverbesserung der Wärmepumpe – ist allerdings vergleichsweise gering.

Zahlen für die Betrachtung über ein ganzes Jahr

Betrachtungen über einen Jahreszeitraum liefern aussagekräftige Antworten zu den saisonalen Effekten. Die Tabelle Bild 7 vergleicht die Energiewerte der vier einzelnen Systeme und führt zusätzliche Betriebskriterien ein. Daraus geht auch hervor, dass die konventionelle Einbindung der Solaranlage S/W_2 das größte Einsparpotenzial bei der erforderlichen Kompressorenergie bietet. Gegenüber der Variante ohne Solarkoppelung S/W_1 verbraucht sie mit 2800 kWh genau 641 kWh weniger elektrischer Energie für die Wärmepumpe. Bei der reinen Solarregeneration der Wärmequelle S/W_4 sind es nur 135 kWh weniger. Von der kombinierten Variante S/W_3 könnte man die größte Reduktion erwarten. Hier offenbart sich jedoch das Problem der Prioritäten. Wird beispielsweise morgens Energie auf niedrigem Temperaturniveau dem Erdreich übergeben, dann fehlt diese zur Warmwasser-Vorwärmung und muss mit elektrischer Energie durch die Wärmepumpe erzeugt werden. Durch ausgefeilte Regel­algorithmen könnte die Prioritätenfolge gelöst und die Systemeffizienz optimiert werden. Erforderlich ist ein erhöhter regeltechnischer Aufwand, der aber sicherlich niemals alle Betriebszustände optimal bedient.

Den Einsparungen bei der Kompressorenergie der Wärmepumpe muss man allerdings den jeweiligen elektrischen Mehrverbrauch für die Solarkreispumpen gegenrechnen. Während die konventionelle Solaranbindung mit einem typischen Wert von 94 kWh auskommt, verbraucht die Pumpe im reinen Regenerationssystem S/W_4 durch die deutlich längeren Laufzeiten fast das Doppelte. Die kompressorseitig eingesparte Energie von 135 kWh wird in der Solarkreispumpe verbraucht.

Ein weiterer Vorteil ergibt sich für das System mit der direkten Solarnutzung S/W_2, wenn man die Laufzeit und die Zahl der Starts der Wärmepumpe vergleicht. Hier sind deutliche Reduktionen zu sehen, weil die Nachheizung im Falle der Sonneneinstrahlung verzögert oder vermieden wird. Gegenläufig verhält es sich im Falle der Erdreichregeneration S/W_4: Bedingt durch die bessere Leistungszahl erreicht die Wärmepumpe im Heizungsfall schneller das Ausschaltkriterium. Das reduziert die Laufzeit, die Zahl der Starts nimmt aber deutlich zu.

Priorität sollte auf direkter Solar-Nutzung liegen

In Summe zeigt sich, dass Sonnenenergie bei der Koppelung mit Wärmepumpen am effizientesten direkt genutzt wird. Weil die Wärmeenergie dann nicht erst über den Umweg der Wärmepumpe auf ein anderes Temperaturniveau angehoben werden muss, resultiert aus der direkten solarthermischen Nutzung die größte elektrische Energieeinsparung. Sie liegt bei einer typischen Anlage zur Warmwasserbereitung bei etwa 16 % des elektrischen Gesamtenergiebedarfs für Heizung und Warmwasser.

Ein weiterer Vorteil ist die deutliche Reduzierung der Betriebsstunden und die Zahl der Taktungen. Zwar kann eine aktive Regenera­tion der Wärmequelle bei einem unterdimensionierten Bohrloch eine Unterkühlung vermeiden. Aus energetischer Sicht ist sie bei gut ausgelegten Quellen unter Berücksichtigung der erforderlichen Zusatzenergie und Zusatzkosten jedoch nicht zu empfehlen. Die solare Quellenanhebung lässt den thermodynamischen Kreisprozess in der Wärmepumpe lediglich um rund 10 % effizienter ablaufen und ermöglicht daher nur eine geringe elektrische Energieeinsparung. Kurzum: Soll das Ganze mehr als die Summe seiner Teile sein, muss bei der Kombination von Wärmepumpe und Solarthermie der Fokus ganz klar auf der direkten Nutzung der Solarwärme liegen.

Autor

Dr.-Ing. Werner ­Hube ist Teamleiter Entwicklung Systemsimulation bei Bosch Thermotechnik, 73249 Wernau, Telefon (0 71 53) 3 06-0, werner.hube@de.bosch.com , https://www.bosch-thermotechnology.com/corporate/de/startseite.html