SBZ: Gibt es zurzeit einen Trend zur dezentralen Trinkwassererwärmung?
Lüttenberg: Ja, das stellen wir eindeutig fest. Und wir gehen davon aus, dass er lange anhalten wird und die dezentrale Trinkwassererwärmung Marktanteile gewinnt. Unsere Rückmeldungen von Anwendern sind durchweg positiv: Wo hochwertige Gerätekonzepte eingesetzt werden, gibt es eine sehr hohe Zufriedenheit. Bei vielen Anwendungen, beispielsweise in Bürogebäuden, gehört die dezentral-elektrische Trinkwassererwärmung aufgrund ihrer hygienischen, energetischen und ökonomischen Vorteile bei vielen Installateuren und Planern schon seit einigen Jahren zu den favorisierten Lösungen. In Wohngebäuden bietet die Novelle der Trinkwasserverordnung (TrinkwV) weitere Argumente für die dezentrale Trinkwassererwärmung.
SBZ: Wie richten Sie sich auf diesen Trend aus?
Pfeiffer: Für die dezentral-elektronische Trinkwassererwärmung hat AEG Haustechnik einen hervorragenden Namen im Markt. Die dezentrale Trinkwassererwärmung mit Wohnungsstation hat AEG Haustechnik seit gut zwei Jahren im Programm. Diese Lösung hat unter objekt- und kundenspezifischen Bedingungen besondere Vorzüge, insbesondere bei der Modernisierung von Wohngebäuden. Beide Lösungen sind, so wie wir sie anbieten, sehr wartungsarm.
Lüttenberg: Bei den Wohnungsstationen gehören wir nicht zu den Marktbereitern, haben uns aber sehr genau angeschaut, was die Wohnungswirtschaft auf der Geräteebene benötigt und welche Unterstützung und Vereinfachungen die Akteure in der gesamten Wertschöpfungskette benötigen. Darauf haben wir unsere Geräte und unsere Angebote zur Unterstützung der Fachpartner und Kunden genau ausgerichtet. Wir sind jetzt neben den anderen AEG-Haustechnik-Kompetenzen Komplettanbieter für die dezentrale Trinkwassererwärmung.
SBZ: Sie haben die Novelle der Trinkwasserverordnung angesprochen.
Lüttenberg: Bei vielen Vermietern ist die dezentrale Trinkwassererwärmung durch die Novelle der TrinkwV inzwischen das bevorzugte System. Für die zentrale Trinkwassererwärmung mit Großanlagen und Duschen sieht die TrinkwV konkrete Untersuchungspflichten auf Legionellen vor. Dabei geht der Gesamtaufwand je nach Fluktuation weit über die Erst- und Folgeuntersuchungen hinaus und jede Betreiberpflicht bedeutet auch Kosten für Schulungen und Eigenkontrollen. Für die dezentrale Trinkwassererwärmung nach den allgemein anerkannten Regeln der Technik sieht die TrinkwV bei Einhaltung der 3-l-Regel keine regelmäßigen Untersuchungen auf Legionellen vor. Die Technik bürgt quasi für die Trinkwasserhygiene und ist eine einfache und sichere Lösung.
SBZ: Kann man sagen, welches dezentrale System besser geeignet ist?
Pfeiffer: Nein, das muss man für jedes Objekt sorgfältig ermitteln. Es kommt dabei aber auch sehr stark auf die Perspektive – Vermieter oder Mieter – an.
Lüttenberg: Es kommt auch vor, dass Wohnungsunternehmen in ihren Gebäuden keine elektrische Trinkwassererwärmung haben wollen, beispielsweise wenn das Stromverteilungsnetz nicht entsprechend ausgebaut ist. Hier kann bei einer gewünschten Dezentralisierung ein System mit Wohnungsstationen zum Einsatz kommen. In der Praxis ist dies oft der Fall, wenn eine neue Entscheidung über Gas-Etagenheizungen ansteht. Viele Vermieter sehen diese Lösung auch als Vorteil, weil sich für die Mieter dadurch wenig verändert.
Bei anderen Wohnungsunternehmen wird der Rückbau der wohnungsweisen Gasversorgung in ihren Gebäuden angestrebt. Denn auch hier gibt es Betriebsrisiken und laufende Betriebsaufwendungen, beispielsweise für die regelmäßige Dichtheitskontrolle der Gasleitungen. Ebenso ist das Durchsetzen von Prüfungen und gesetzlich vorgeschriebenen Wartungsarbeiten nicht ganz unproblematisch. Vereinzelt kommt es auch zu tragischen Unfällen, beispielsweise durch ausgetretenes Kohlenstoffmonoxid oder durch ausgeströmtes Brenngas. Das kann die Modernisierungsentscheidungen eines Wohnungsunternehmens für die Zukunft prägen.
Pfeiffer: Auch der Abrechnungsaufwand spielt eine Rolle. Bei der elektrischen Trinkwassererwärmung hat der Vermieter wie bei der Gas-Etagenheizung nichts mit der Energiekostenabrechnung zu tun. Wohnungsstationen haben in der Regel einen Wärme- und einen Kaltwasserzähler – die innerhalb der Eichfrist nur alle fünf beziehungsweise sechs Jahre ausgetauscht werden müssen.
SBZ: Wie sieht es bei den dezentralen Systemen bezüglich des Verkalkungsrisikos aus?
Lüttenberg: Bei unseren hochwertigen elektrischen Durchlauferhitzern mit Blankdrahtheizsystem platzen kleinste Kalkanhaftungen durch Schwingbewegungen der Heizwendel sofort wieder ab und verbleiben für den Nutzer nicht merkbar im Wasser.
Bei Wohnungsstationen wird die Verkalkungsgefahr durch das niedrige Temperaturniveau begrenzt, oft werden sie nur mit Vorlauftemperaturen von 50 °C in einem für die Ausfällung von Kalk nicht besonders kritischen Bereich betrieben. Zudem sind die AEG-Haustechnik-Wohnungsstationen so konstruiert, dass am Ende des Zapfvorgangs kritische Temperaturbereiche durch physikalische Effekte sofort entschärft werden. Wir haben ihren Einsatz auch mit „kritischen Wässern“ getestet und sind uns sicher, dass innerhalb der freigegebenen Einsatzbedingungen keine Probleme auftreten. Bei ungünstigen Wasserqualitäten sind höherwertige Wärmeübertrager und in Extremgebieten geschraubte Modelle erforderlich. Wichtig für die Anwender ist: Es ist auf der Basis einer Wasseranalyse eine verlässliche Aussage zur Eignung möglich.
SBZ: Strom ist der teuerste Energieträger…
Lüttenberg: …dafür ist bei der dezentral-elektrischen Trinkwassererwärmung mit Durchlauferhitzern der energetische Geräte-Wirkungsgrad mit rund 98% am höchsten, die Verteilverluste sind vernachlässigbar und die Ausstoßverluste sind gering. Geräte mit Leistungsregelung helfen zudem dabei, Warmwasser zu sparen, weil mit ihnen gegenüber Geräten mit konstanter oder gestufter Leistung die Zapftemperatur schneller und sicher eingestellt werden kann, insbesondere beim Duschen. Zudem ist die Abrechnungsgenauigkeit und -gerechtigkeit bei der dezentral-elektronischen Trinkwassererwärmung am höchsten. Nach allen Argumenten für die direkte Abrechnung der Heizkosten ist hier auch das Bewusstsein für den Umgang mit Energie sehr hoch. Aber wie schon erwähnt, muss man die Wirtschaftlichkeit objektspezifisch analysieren.
Alle Vorteile der dezentral-elektrischen Trinkwassererwärmung, die für den Nutzer direkt spürbar sind, bieten auch die dezentralen Wohnungsstationen. Der wesentliche Unterschied sind die Energieträger, hier kommen in erster Linie Erdgas und Fernwärme sowie Holz, eingekoppelte Solarenergie und über zentrale Elektro-Wärmepumpen bereitgestellte Wärme zum Einsatz. Der Preisunterschied der Energieträger ist mitunter deutlich. Bei den Gesamtkosten kann sich aber durchaus die dezentral-elektronische Trinkwassererwärmung als günstigste Lösung herausstellen.
Bei den Elektrolösungen sind dezentrale Speicher in den letzten Jahren aus der Mode gekommen und der Kostenvorteil durch die Nutzung von Niedertarifstrom hat sich etwas relativiert. Durch den Umbau der Stromerzeugung wird aber zunehmend darüber nachgedacht, ob solche von der Nutzung entkoppelten Speichersysteme nicht einen wichtigen Beitrag zur Energiewende leisten können.
SBZ: Bei der zentralen Trinkwassererwärmung sind die Verteilverluste oft höher als der Warmwassernutzen. Wie sieht es bei der dezentralen Trinkwassererwärmung aus?
Lüttenberg: Bei der dezentral-elektrischen Trinkwassererwärmung haben wir nahezu keine Verteilverluste. Bei den Wohnungsstationen muss man differenzieren. Zunächst gibt es zu jeder Wohnung eine Vor- und Rücklaufleitung. Außerhalb der Heizperiode sind alle Verluste der Trinkwassererwärmung zuzurechnen. Gegenüber einer zentralen Trinkwarmwasserversorgung mit Zirkulationsleitungen sind die Rohrleitungen dicker, dafür ist das Temperaturniveau niedriger, der Rücklauf liegt bei etwa 25°C. In der Heizzeit wird das Verteilnetz für Heizung und Trinkwassererwärmung genutzt; wem man die Verluste für diese Zeit anrechnet, ist Anschauungssache – sie sind aber normalerweise geringer als die gleichzeitige Warmhaltung von Warmwasser- und Zirkulationsleitungen und Vor- und Rücklaufleitung.
Ein genauer Vergleich hängt von weiteren Randbedingungen ab, beispielsweise wo die Rohrleitungen verlegt sind und ob die Verluste im beheizten Raumvolumen auftreten. In der Zentrale treten auch für den Lastspitzen ausgleichenden Pufferspeicher Verluste auf, diese sind mit den Verlusten eines zentralen Trinkwassererwärmers vergleichbar. Wir wissen aus zahlreichen Projekten, dass das Thema Verteilverluste die Wohnungsunternehmen beschäftigt und sie häufig zur Klärung neutrale Gutachten bei SHK-Experten in Auftrag geben.
SBZ: Wie sieht es mit der Zukunftsfähigkeit der dezentralen Trinkwassererwärmung aus?
Lüttenberg: Die Preisentwicklung für die in der Wohnungswirtschaft wichtigsten Energieträger Erdgas, Heizöl, Fernwärme und Strom sind für die übliche Nutzungsdauer von Trinkwassererwärmungssystemen nicht seriös vorherzusagen, allein aufgrund politischer Einflüsse. Bezogen auf ökologische Aspekte wird Strom absehbar immer besser, momentan haben wir einen regenerativen Anteil von etwa 25 %, der im nächsten Jahrzehnt auf 45 % steigen soll. Die Wohnungsstationen sind für alle Wärmeerzeuger einsetzbar; falls sich günstige Bedingungen für Power2Heat herausbilden, sind solche Konzepte mit geringem Aufwand in der Zentrale nachrüstbar. Schon heute bieten Wohnungsstationen beste Voraussetzungen für den Einsatz von Wärmepumpen und Kraft-Wärme-Kopplung im eigenen Gebäude. Wohnungsstationen gelten in der Wohnungswirtschaft als effektive Maßnahme, Energie optimal einzusetzen und Anlagen zukunftsfähig zu betreiben.
SBZ: Wie findet man die richtige Wohnungsstation?
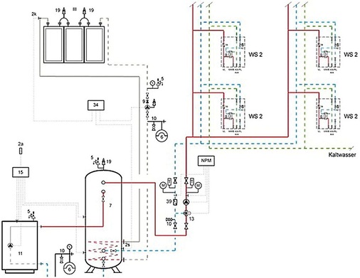
Lüttenberg: Das ist mit unseren Unterlagen oder der Unterstützung unserer Objektabteilung sehr einfach, denn unser Angebot unterscheidet sich vom Wettbewerb. Wir bieten bewusst keinen riesigen Bauchladen an. Aus dem Bedarf der Wohnungswirtschaft abgeleitet, liegt bei AEG der Fokus auf fünf praxisgerechten Komplettpaketen mit hohem Ausstattungsgrad, beispielsweise sind Differenzdruckregler und Wasserschlagdämpfer bereits enthalten. Das vereinfacht die Planung und Geräteauswahl, verkürzt die Montage und bietet Kosten- und Funktionssicherheit. Die Messeinrichtungen werden in der Regel vor Ort eingebaut. Für die Netzanbindung an den Pufferspeicher bieten wir ein komplett ausgestattetes Netzpumpenmodul an.
Für den Trinkwasserkomfort und letztendlich auch für den Energieverbrauch ist die Regelgüte verantwortlich. Das Thermo-Fluid-System (TFS) zur Regelung der Trinkwassertemperatur von AEG hat diesbezüglich eine Alleinstellung am Markt. Es ist gegenüber Temperatur- und Volumenstromschwankungen auf der Primärseite sehr unempfindlich und zeichnet sich durch minimale Reaktionszeiten aus. Dadurch bietet es eine sehr konstante Auslauftemperatur. Zusammen mit der sicheren Temperaturbegrenzung wird dies sehr gerne dort gesehen, wo viele ältere Menschen wohnen.
SBZ: Was ist bei der Planung und Auslegung von Systemen mit Wohnungsstationen zu beachten?
Lüttenberg: Für die wohnungsweisen Anforderungen sind die Leistungswerte der Stationen maßgeblich. Für die Dimensionierung der Stränge und des gesamten Netzes gibt es für die Gleichzeitigkeitsbetrachtung zwei Regelwerke: die schon sehr alte DIN 4708 und eine Untersuchung der TU Dresden, die als ebenfalls anerkannte Regel der Technik etwas günstigere Netze ermöglicht. Wir haben ein Planungstool, in dem man beide Annahmen berücksichtigen kann.
Pfeiffer: Wir unterstützen das SHK-Fachhandwerk, TGA-Planer sowie Architekten und die Wohnungswirtschaft mit einer eigenen Planungssoftware. Mithilfe eines Erfassungsbogens zur Bedarfsermittlung kann dann unsere Objektabteilung in enger Abstimmung mit dem Fachpartner die weitere Konzeptplanung kostengünstig übernehmen. Die Planungssoftware ermöglicht es, unterschiedliche Varianten durchzuspielen. Dazu werden über eine Tabelle alle relevanten Daten der Anlage erhoben: die Ausstattung der Wohneinheiten (WC, Dusch-/Wannenbad), der Warmwasserbedarf, die einzelnen Wohneinheiten und das aktuelle beziehungsweise das geplante Heizungssystem. Daraus leiten sich dann die Wohnungsstationen ab. Die Detailplanung erfolgt nach der Entscheidung für eine Systemumsetzung. Auch hier unterstützen wir die Fachpartner; insbesondere bei den ersten Planungen wird dies gerne genutzt.
SBZ: Vielen Dank für das Gespräch.
 
     
     
     
     
     
     
     
     
     
     
    